漫说光伏逆变器三:如何解决工商业屋顶光伏发电功率因数低的问题_SOLARZOOM光储亿家
设为首页收藏本站联系我们
| | | | | | | | |
漫说光伏逆变器三:如何解决工商业屋顶光伏发电功率因数低的问题
  • 2018-01-15 09:49:13
  • 浏览:2491
  • 来自:纳通能源

前言

功率因数考核与力调电费是保障电网安全高效运行的有效手段,是鼓励用户自主调整功率因数的制度保障。光伏发电的试点与推广是国家能源战略的重要环节,也是国网发展的必由之路,因光伏接入造成未预计的力调罚款,不仅会阻碍光伏发电的推广,同时也使用户对供电企业的信任度有所下降。

功率因数高低的实际意义

提高功率因数不仅是应对国网的考核,对企业也有很大的好处,第一可节约电能,降低生产成本,减少企业的电费开支。例如:当cosØ=0.5时的损耗是cosØ=1时的4倍。第二可减少线路的功率损失,提高电网输电效率。

为什么加了光伏后,工厂的功率因数变低了?

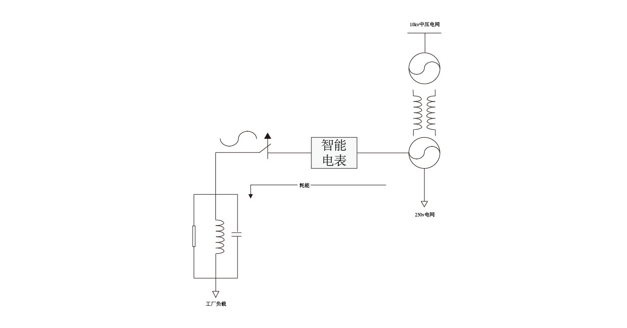
如果工厂直接用电的时候,负载直接从电网抽取能量,如下图:

接入光伏系统后,一般逆变器的设置功率因数为1,没有任何无功。光伏能量不够的情况下,负载同时吸收太阳能光伏和电网的能量。

如果本地负载不变的情况下,随着光伏发电的增加,智能电表上显示的功率因数值会下降,变低。

解决办法1:本地有自动补偿装置

根据水利电力部、国家物价局《功率因数调整电费办法》(水电财字215号文件)规定,容量在100kV˙A及以上的电力用户均须进行功率因数考核,未达到考核标准将加收功率因数调节费(即力调电费),超过考核标准的按超过比例进行奖励。用户功率因数考核标准为0.85或0.90,若功率因数远低于标准,不仅会造成电网运行负担,同时力调罚款数量也会十分巨大。由于用户负荷与负荷性质于每日的不同时段不一定一致,用户一般会加装带有自动投切功能的无功补偿(多为电容性设备)装置,自动调整补偿力度。

电容补偿柜不断计算,并且投切电容数量,保证输出功率因数接近于1。

解决方法2:利用逆变器的PF调节功能形成闭环调节

利用逆变器的功率无功控制功能,加装智能控制器。智能控制器不断采集智能电表上的功率因数值,不断计算整个系统需要配置的无功,然后通过RS485将指令发送到每个逆变器。该方法的好处是不需要电容补偿柜,成本低,但是当光伏功率高时,有可能发生无功引起的限载(机器视载功率一定),达不到最高的有功输出,影响客户收益。

总结:

通过举例了两种常见的解决方案,整体阐述了功率因数同负载下,为什么加装光伏发电系统后,功率因数变低的问题。综合来看,本地有自动补偿装置方法在不影响光伏发电的同时,保证了电网的功率因数,效果好,比较常用。利用逆变器的PF调节功能形成闭环调节的方法会影响太阳能发电的最大功率,并且一般逆变器的无功能力有限,所以一般该方法不常用。

【责任编辑:meimei_sz】
投稿、咨询、爆料——电话:(021)50315221-812,邮箱:edit@solarzoom.com,QQ:2880163182
0条评论
还没有人评论过,赶快抢沙发吧!

匿名发表

微信公众号:
Solarzoom光伏太阳能网
微博公众号:
SOLARZOOM光伏太阳能网
  • 一天
  • 一周
  • 一月
  • 每日资讯
  • 光伏杂志
  • 专题
  • 每日光伏市场参考
马上订阅
印度商工部反倾销局(DGAD)正式公告,将对中国大陆、台湾、马来西亚等地进口的太阳能电池展开反倾销调查。同时,欧盟对中国大陆的
联系我们:021-50315221 服务邮箱:10000@solarzoom.com